
鉄道模型レイアウトの配線を考える(車両基地編)に続き、今回は自作の電子連動装置を導入した場合を記事にしてみました。
前回ではTomix製品を使用した場合の電気配線方法をご紹介しました。
【目 次】
連動装置を導入する
前回記事でご紹介した内容はすべてTomix製品を使用した運転方法でした。Tomix製品を使用した場合の組み方については前回記事をご覧ください。
車両基地のようにポイントの多い駅においては連動装置を導入すると便利です。信号機やポイントを集中制御し、車両の位置情報を把握しながら列車を安全に所定の線路へ導く装置が連動装置です。
ポイント制御とフィーダーの電源切替を集中化
まずはポイントの制御とフィーダーの電源供給切替を集中化してみます。
自作の連動装置を繋いだ場合で電気配線を示します。
自作の連動装置についてはこちらの記事でもご紹介しています。
気になる方はご覧ください。
電気配線の変更と専用装置へ置き換え
前回のTomix製品で構成した場合の電気配線を再掲します。

ここから連動装置を導入した場合の電気配線へ変更します。

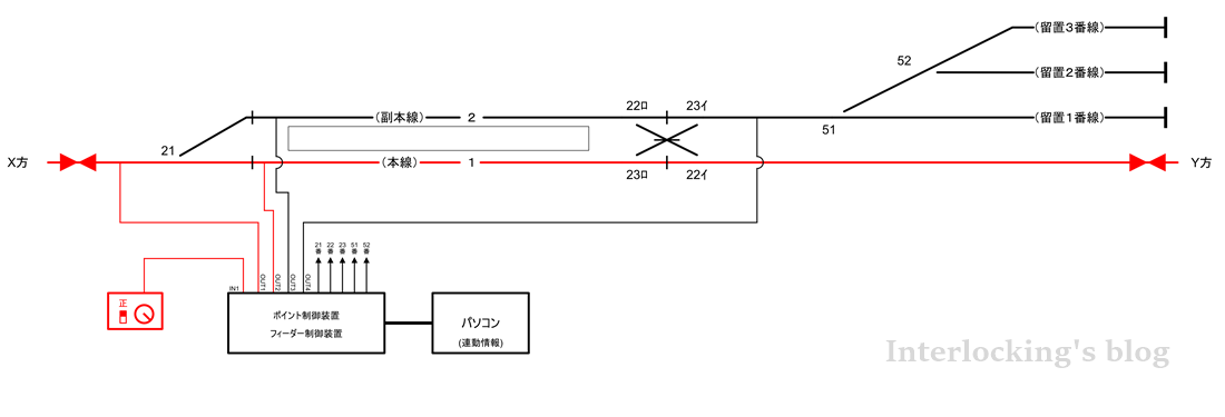
ポイントコントロールボックスを専用の装置であるポイント制御装置へ置き換えます。
車両基地のポイント51番、52番もポイント制御装置による集中制御へ変更し、
全てのポイントコードをポイント制御装置へ入力してレイアウト上の全てのポイントを集中制御できるようにします。
パワーパックの出力は、レールへ直接接続からフィーダー制御装置の入力へ変更します。また絶縁をシーサスの直進方向、分岐方向それぞれに追加し、本線(1番線)、副本線(2番線)にも追加します。フィーダー制御装置の出力先は4か所とし、路線本線、1番線、2番線、車両基地へ接続します。
パソコンにて進路制御情報を作成し、進路制御情報に従ってポイントの切り替えとフィーダーの電源出力先を切り替えます。
アプリ上で配線略図の作成
電気配線が完了したら、パソコン上の専用アプリで配線略図と進路制御情報を作成します。
作成した画面は以下になります。

レイアウトの線路配置に合わせて、アプリ上で配線略図を作成していきます。
線路配置を終えると、進路の出発点となるてこと進路の到着点となる着点ボタンを配置します。
本線を走行する進路に対しては赤い信号てこ、駅1番線・2番線と車両基地間の構内入換は入換標識を意味する緑の入換標識てこにします。
本線走行時は信号てこにて進路設定を行い、本線・副本線⇔車両基地間の入換には入換標識てこで進路を設定し、車両入換を行います。
進路出発点となる”発点てこ”と到着点となる”着点ボタン”の配置を終え、進路を作成すると、全部で18進路となりました。
各進路にフィーダーの出力先を登録し、進路情報の作成完了となります。
本線を走行させる場合
本線を走行させるには赤い信号てこをクリックして、進路の出発点を指定し、到着点となる着点ボタンをクリックします。
本線(1番線)を開通させるには、2番の信号てこをクリックし、着点ボタンCをクリックします。
操作すると、ポイント制御装置にアプリケーションからポイントの制御情報が伝送され、ポイント21番が本線方向へ切り替わります。
同様に、1番の信号てこをクリックし、着点ボタンAをクリックして進路を開通させます。
進路が開通したあとの画面は以下のようになります。

開通している進路は黄色に表示されます。進路が開通すると、パワーパックの出力が許可されてレールに給電されます。下図で示すように、出力端子1・2にパワーパックの電源が出力されます。

運転者はTomix製品のみで構成した場合と同様に、パワーパックを操作することで運転を開始できます。
副本線を走行させる場合
副本線(2番線)を走行させるには、3番のてこをクリックし、着点Cをクリックします。ポイント21番が切り替わり、進路が開通します。
続いて1番のてこをクリックし、着点Bをクリックします。ポイント22番が切り替わり、副本線(2番線)への進路が開通します。

副本線の進路が開通後の通電状態は以下となります。

フィーダー制御装置の出力端子1・3がパワーパックの電源出力を許可し、レールに給電されます。
車両基地への入換を行う場合
本線走行を終えて、車両基地へ入庫させたいとします。
本線(1番線)から留置3番線へ車両を入れ換えます。
構内の入換では入換標識てこを使用します。
入換標識てこ11番をクリックし、着点Fをクリックします。着点Fをクリック後、23番、51番、52番ポイントが切り替わり、進路が開通します。

この時の通電状態は以下となります。

パワーパックの電源が出力端子2・4に出力され、本線(1番線)から留置3番線までのレールに給電されます。仮に駅構外を走行中の車両がいた場合は、出力端子1のレール給電が止まるため、車両は停止し、衝突の危険は回避されます。
構内入換用パワーパックを追加する場合
駅・車両基地が大規模になると、本線走行用のパワーパックと車両基地へ入換用のパワーパックへ分離させたいときがあります。
入換用パワーパックを設けた場合を考えてみたいと思います。
電気配線の変更
これまでの電気配線にパワーパック2台目(青)を導入し、フィーダー制御装置の入力2へ接続します。フィーダー制御装置は2入力4出力の仕様で製作しています。2入力可能とすることで、複線運転のレイアウトに対応できるようにしています。
今回においては入力1を本線運転用、入力2を構内入換用として使用します。
変更した電気配線を以下に示します。

フィーダー制御装置では2台のパワーパックの電源を切り替えることになります。
アプリ上で出力したいパワーパックを変更し、1台目のパワーパック(赤)を本線用、2台目のパワーパック(青)を車両基地用として出力するよう、設定を変更します。
すなわち、本線用の信号てこを扱った際には1台目のパワーパック電源が出力され、入換標識てこを扱った際には2台目のパワーパック電源が出力されるようにします。
本線走行と構内入換の同時運転
1番線を使用して本線走行しながら2番線を使用して入換を行う状況を再現してみます。
2番のてこから着点Cまでの進路および1番のてこから着点Aまでの進路を設定し、
本線を走行する進路を確保します。
次に2番線の入換標識てこ12番から着点E(留置2番線)までの進路を設定します。
以上の操作をした後の画面は以下となります。

本線(1番線)を使用して列車を走行させつつ、副本線(2番線)で入換をしている状態です。
フィーダー制御装置の出力許可状況とレール給電範囲は以下となります。

フィーダー制御装置の出力は出力端子1・2にパワーパック赤の電源を、出力端子3・4にパワーパック青の電源を出力します。パワーパック(赤)で本線の列車走行に使用し、追加したパワーパック(青)で構内入換を行います。
入換用のパワーパックを追加することで本線の列車走行を止めることなく、構内入換を楽しめるようになります。
おわりに
今回は前回の車両基地レイアウトに対して自作の連動装置を導入した場合を考えてみました。
私は大きな駅のレイアウトを作る場合、入換用のパワーパックを設けています。運転の自由度が高まり、遊びの幅が広がります。
本来であれば連動装置の機能にはポイント制御だけでなく、信号機や軌道回路もあるのですが、思いのほか記事が長くなってしまったのでここまでにしたいと思います。
連動装置を導入するとポイント制御が簡単になるので模型の運転がとてもしやすく、お勧めです。
それでは。
2025年2月4日追記
本記事内で紹介した連動装置について、
装置の技術解説本「鉄道模型と電子連動装置」を発行致しました。
BOOTH通販サイトにて頒布しております。
ご興味のある方は下記リンクからご購入の検討をお願い致します。